TS-ogn

Toyota Sportscar - Owners Group Norway 

  • Gt-4 st205 fusker ved lett gasspÃ¥drag

  • Teknisk diskusjon / spørsmÃ¥l rundt Celica
Teknisk diskusjon / spørsmål rundt Celica
 #343806  av ST205/1995
 
Har kjøpt bilen nylig, og plages av smånykking/fusking ved helt lett gasspådrag. Noen som har hatt liknende feil? Eller har ideer om mulige årsaker?
Tidligere eier mente dette var vanlig når man brukter den orginale motorstyringen, noe jeg har vanskelig for å tro. Noen som kan bekrefte eller avkrefte dette?
 #343860  av nlight
 
Er det ved ladetrykk?
Hadde fjusking på lett ladetrykk på min 323 gt-r, og da var det en dysetettning som slapp inn luft. Spruta vann på den for å sjekke.
 #344183  av Shaggaway
 
Min nykker også litt ved "negativt ladetrykk". Men så snart det blir positivt trykk, går den fint. Har ikke undersøkt saken veldig nøye, bare skiftet plugger, noe som ikke hjalp.
 #347177  av ST205/1995
 
Olje i plugghullene høres logisk ut, for jeg hadde en oljelekkasje fra ventildekselet. Problemet er enten der eller i fordeler/pluggledniger, for i kraftig reegnvær ble det mye værre. Bilen gikk da bare på 3 syl. helt til motoren ble varm og det fikk tørket.

Ikke akkurat lett og komme til disse, gidder ikke demontere bare for å ohme ledningene, venter til jeg har fått nye plugger, ledninger, rotorarm og fodelerlokk. Er det andre komponenter som kan gi fusking i fuktig vær?

Noen som har tips om hvor det er lurt å kjøpe deler til gt-four i norge? Toyota er uaktuelt.
 #347179  av EXS
 
er det LMM på denne bilen?

den skaper ivertfall ofte problemer visst man har u org luftfilter, det kan løses med og rense den i sprit eller lignende
 #347190  av EXS
 
LMM - luft masse måler

en sensor som skal sitte forran innsuget ( det varierer litt fra bil til bil hvor den sitter)

et vanlig problem på N/A motorer... vet ikke om turbomotorer har et annet oppsett dog :roll:
 #347191  av ST205/1995
 
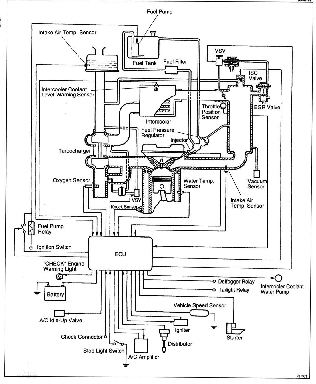
Hva er Luftmengdemåler på Engelsk? Oxygen sensor? (Lambda)
Bilen har originalt luftfilter men har hatt KN filter tidligere.
Luftmengdemåler?
Luftmengdemåler?
gtsys.png (596.9 kiB) Vist 2331 ganger
 #347203  av EXS
 
airflowmeter tror jeg der er

Bilde

ca slik ser min ut, men de kan komme i mange forskjellige kofigurasjoner
 #350836  av donk2k
 
ST205/1995 skrev:Hva er Luftmengdemåler på Engelsk? Oxygen sensor? (Lambda)
Bilen har originalt luftfilter men har hatt KN filter tidligere.
gtsys.png
Din bil har ikke luftmengde-måler. Den har MAP-sensor istedenfor. ManifoldAbsoluttPressure.
Bruker trykk (som igjen gir mengde etter div utregninger i ECU) istedenfor mengde til å regne ut hvor mye bensin den trenger.